二次供水基本概念和特點
1、二次供水二次供水指當民用與工業建筑生活飲用水對水壓、水量的要求超過城鎮公共供水管網能力時,通過二次儲存、加壓等設施經管道供給用戶的供水方式。

2、二次供水設備
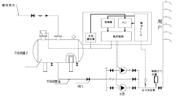
二次供水設備包括水泵、泵房、水池(箱)、電控裝置、供水管道、消毒設備、壓力水容器、供水管道等設施。二次供水是城市供水不可缺少的環節,它保障了城市供水壓力的穩定,解決了多層、高層建筑的用水問題。其基本原理是利用自來水管網疊壓技術,將清水送達指定高度的樓層,以滿足人們的生活需要。
3、二次供水設備的技術特點
第一,利用自來水管網壓力疊壓增壓,使用變頻控制系統、高效節能型電機和水泵,保證持續、穩定的供水。
第二,全密閉管道運行,結構緊湊,占地面積小;摒棄原有的蓄水池,杜絕二次污染。
第三,良好的系統保護、監測、監視功能,系統運行通過有線和無線傳輸方式進行遠程控制。

